Диагностика электросистемы своими руками
Теперь перейдем к вопросу диагностики проводов и основных элементов электросети Ауди 100. Есть несколько способов диагностики неисправного оборудования:
- Диагностика работоспособности предохранителей. Данный компонент считается одним из самых слабых в любом авто. Определить неисправность предохранительного устройства можно как визуально (может быть видно, как перегорела плавкая нить), или же с помощью мультиметра. Второй вариант более точный. Если произошло замыкание, то предохранители, один за другим следует извлечь из места монтажа, после чего с помощью тестера проверить каждое место установки.При проверке стоит помнить, что замыкание может произойти сразу на нескольких участках цепи, так что если вы смогли найти вышедший из строя элемент, это не значит, что нужно прекращать проверку.
- Еще один вариант — диагностика того или иного участка цепи на замыкание. Когда все предохранительные устройства будут извлечены из посадочных мест, нужно отключить массу АКБ. Для проверки подготовьте тестер либо контрольную лампочку. При диагностике лампой вам нужно будет один из концов провода подключить к цоколю, а другой — к центральному контакту.При проверке нужно ключ в замке повернуть в положение 1, после чего по очереди подключить щупы мультиметра или контакты лампы к клеммам держателей. В том случае, если лампа не гори, это говорит о том, что замыкания в электросети нет, и наоборот.
- Также всегда можно проверить целостность проводки. При выявлении замыкания необходимо точно определить причину, поэтому внимательно ознакомьтесь с электросхемой — это позволит определить, какие устройства подключены к определенному участку. Далее, нужно будет отсоединить каждое оборудование от цепи и проверить ее целостность. Если сами устройства находятся в рабочем состоянии, то есть вероятность, что причина кроется либо в обрыве проводки, либо в плохом контакте. При замене проводов старые кабеля полностью извлекаются из электроцепи, а новые необходимо надежно заизолировать, это позволит предотвратить возможные проблемы в работе проводки в будущем (автор видео — канал Kroom&coTV).
Особенности электрооборудования
Итак, какие системы входят в состав электросхемы Аудио 100 С3, С4 и других моделей:
- системы впрыска топлива;
- система зажигания;
- монтажный блок, в котором установлены все реле и предохранительные элементы;
- электрическая система управления и регулировки боковых зеркал;
- система электрических стеклоподъемников;
- приборная панель, где установлены основные датчики и индикаторы, появляющиеся при активации электрооборудования или неисправности тех или иных узлов;
- оптика — поворотники, габаритные огни, стоп-огни, головное и салонное освещение, световая сигнализация, противотуманки и т.д.;
- система охлаждения, в частности, электроцепь включения вентилятора.
Что касается особенностей, характерный для бортовой сети автомобиля:
- Все устройства, девайсы и оборудование подключается путем однопроводного соединения. Разработчики Ауди оборудовали бортовую сеть проводами, которые имеют разные цвета, что позволяет при ремонте максимально точно определить участок, который нужно заменить.
- Минус любого устройства — это масса. То есть данный провод в любом случае подключается к массе, то есть кузову авто.
- Плюс обычно выполнен в красном цвете. Это также во многом облегчает процесс диагностики неисправности и замены вышедшего из строя участка цепи.
- Устройство электросхемы такое, что при включении зажигания, то есть при активации АКБ, на устройства начинает поступать напряжение. Поэтому если вы планируете заняться ремонтом проводки, для этого необходимо будет выключить АКБ.
- Каждый электрический узел, завязанный с бортовой сетью, оснащается отдельной колодкой с проводами.

Автомобили из 90-х
В 90-х годах прошлого столетия наблюдалось пересечение классических технологий (жгуты с проводами) и современных наработок (внедрение CAN-шины, массовое появление систем безопасности и сервоприводов для повышения комфорта).

Надо понимать, что в машине старше 20 лет часть электроприборов уже может просто не работать. Накладывают отпечаток на состояние электроники эксплуатация и, соответственно, обслуживание.
Главное, что нужно проверить в машине из 90-х
1. Генератор. Производитель бортового электричества за такой срок службы автомобиля уже либо бывал в мастерской, либо менялся. Здоров ли ещё агрегат, можно понять, подключив вольтметр или мультиметр к аккумулятору и заведя мотор. Если стрелка прибора покажет от 13.5 до 14 В — это хорошо, «гена» в порядке. Менее 13 В — плохо, должным зарядом он аккумулятор не обеспечивает.
2. Состояние проводки. Проводов в легковой машине проложено по несколько километров, поэтому всю проверить её нереально. Есть дедовский способ, как выявить утечку тока из-за состарившейся изоляции и колхозных подключений. Врубите поворотники, включите свет фар, посмотрите подсветку приборов — не пульсирует ли в момент мигания? Если да, то вопрос либо к генератору (см. п. 1), либо где-то потерялась масса.
3. Автомагнитолы, сигнализации, противотуманки. В машинах из 90-х уже редко встретишь родную аудиосистему, а фирменную противоугонку тем более. Мафоны и сигналки наши спецы часто устанавливали небрежно, и за годы эксплуатации либо оголилась скрутка, либо дверь перетёрла проводок к динамику или центральному замку. Это часто приводит к пожару, потушить который непросто даже на самом раннем этапе, — «коротыши» прячутся в недрах панели приборов, и под пластик даже с самым мощным огнетушителем не подлезть.

Безалаберная установка сигнализации не раз становилась причиной пожара
Загляните под торпедку, посмотрите состояние проводов, где возможно: в дверных проёмах, под капотом и в багажнике. Работу небрежных электриков обычно видно сразу. Противотуманки и самодельные ДХО подключаются к сети тоже непросто, поэтому проверьте их подключение, если имеются.
4. Аккумулятор. Батарею нужно проверять в любой машине, т. к. даже в новой из-за глюков электроприборы могут высосать заряд за месяц. Подключите вольтметр, чтобы замерить напряжение (или, как говорят физики, ЭДС) между клеммами. Без нагрузки напряжение здоровой батареи должно показать 12.6–13 В. Если напряжение менее 11.8 В, аккумулятор необходимо заменить или подзарядить (добавить электролита, если он обслуживаемый).
На клеммах аккумулятора частенько заметны окисления. О чём говорит? Это показатель состояния батареи и просто халатного отношения. Когда на клеммах образовывается белый налёт или наросты (по виду напоминают стиральный порошок), то проверьте, надёжно ли они сидят на токовыводе.

Болтающиеся клеммы не создают постоянного контакта, и в один «прекрасный» момент вы не сможете завести машину — окисление металла сделает своё дело, и ток к клемме не пойдёт. Если же затяжка хорошая, то, возможно, под токовыводом батареи есть трещины, и подтекающий электролит создаёт благоприятную почву для «цветения». Аккумулятор придётся нести в ремонт или менять. Проверить сразу надо и клемму: такая среда быстро разрушает металл, и провод от неё может вскоре отвалиться, оставив вас на стоянке без электричества.
5. ABS. Лампа неисправности антиблокировочной системы маячит чаще всех других на стареньких машинах. Из-за неисправного блока или датчиков, конечно, машина не заглохнет в дороге и не загорится, но имейте в виду, что в экстренной ситуации АБС может сыграть важную роль.
Подключение
Типичная схема подключения головного устройства в автомобиле Ауди выглядит вот так:
Автомагнитола для Ауди А6 и других моделей и схема подключения
А это другая схема:
Автомагнитола для Ауди А6
Распиновка
Что касается распиновки, то она выглядит следующим образом:
- На разъем 4 идет питание, если поворачивается ключ в ЗЗ в положение ACC;
- На 5 идет провод усилителя;
- Антенна или подсветка на 6;
- На 7 постоянное питание;
- На 8 – минусовой провод.
Автомагнитола delta audi
Что касается динамиков, то проводку надо соединять с ними так:
- 5/6 разъемы – это фронт/правый;
- 7/8 – фронт/левый.
https://youtube.com/watch?v=RUl65pclHjA
Рекомендации по техническому обслуживанию предохранителей
Даже безотказной технике рано или поздно потребуется ремонт. Тем не менее, есть способ продлить жизнь предохранителям на Ауди. Для этого следует соблюдать несложные правила:
- Не экономить на запчастях и покупать при возможности оригиналы;
- После поездки в мокрую погоду проверить монтажный блок и при необходимости просушить;
- Устанавливать модули только в рекомендованных пределах силы тока;
- Своевременно проходить диагностику.
В среднем работа аккумуляторов и реле Ауди 80 (Б3) составляет примерно пятьдесят тысяч километров. Сами по себе они выходят из строя редко — как правило виной этому неграмотные действия автовладельцев.
-
Принципиальная схема парктроника ne555 фотодиод
-
Подвеска шкода суперб 2 схема
-
Ошибка по форсункам опель
-
Чери s21 схема предохранителей qq6
- Лифан х60 глохнет на ходу причина
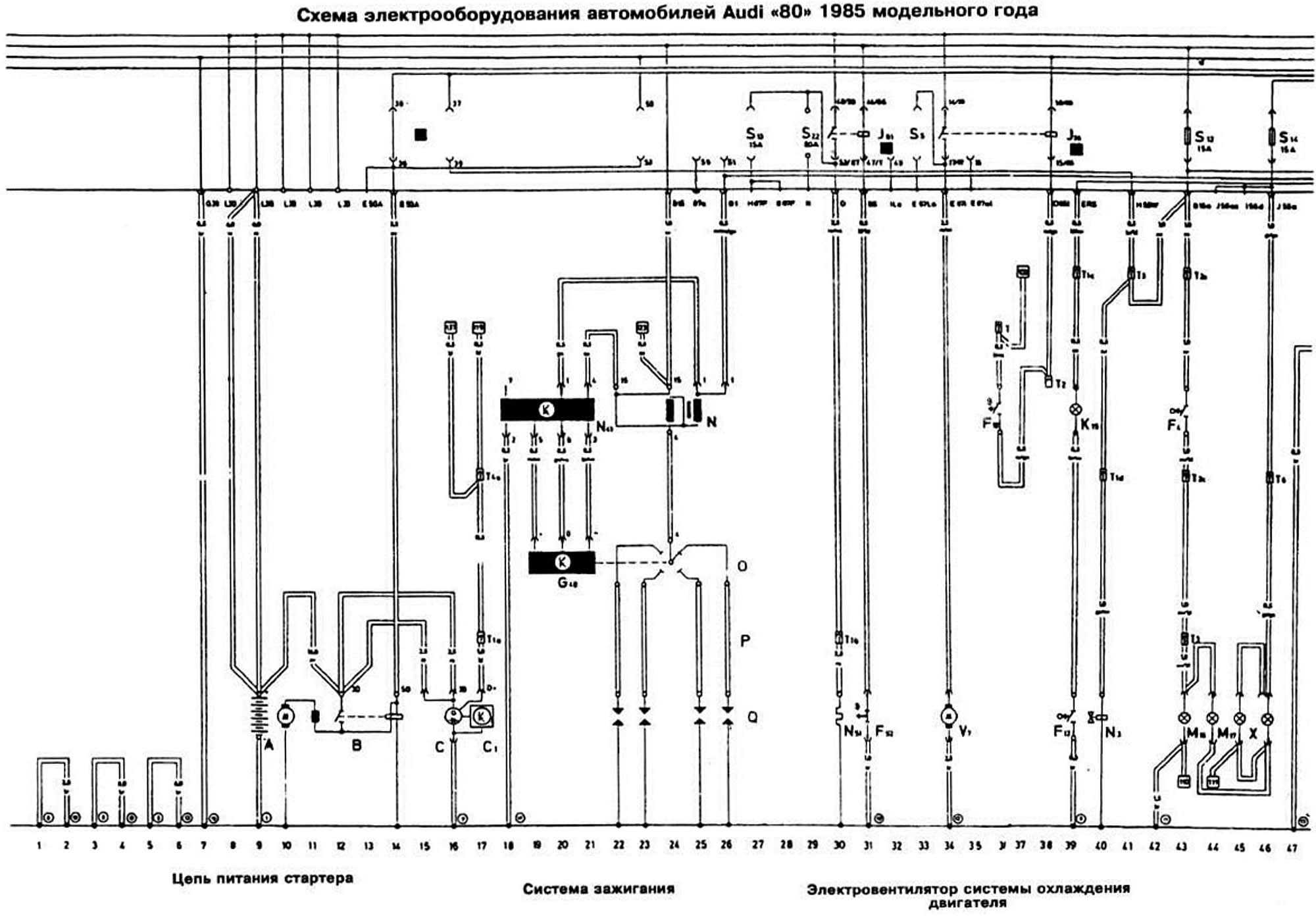
Принципиальные электросхемы Ауди 80 и 90 Б3 с 1986

|
Схема и расшифровка всех предохранителей и реле на Audi 80 B3
На Audi 80 B3 использовались флажковые предохранители.
Они состоят из 3 деталей:
- 2 ножевых контактов;
- плавкого элемента;
- пластмассового полупрозрачного корпуса.
На нижних сторонах монтажных боксов находится диаграмма с условными обозначениями элементов.
Ауди 1990–1991 годов
Схема салонного блока на Ауди 80 БЗ 1990–1991 гг. выпуска выглядит так:
Здесь имеются реле, обеспечивающие правильный порядок включения следующих устройств:
- световой сигнализации противоугонной системы;
- освещения в салоне;
- регулировки обзорных зеркал;
- электропривода передних кресел;
- блокировки при неправильном переключении передачи;
- электропривода сдвижного люка;
- муфты кондиционера.
В подкапотном пространстве можно найти предохранители, подключенные к такому электрооборудованию:
- стоп-сигналам;
- туманкам спереди и сзади;
- стартеру системы зажигания;
- системе распределенного впрыска;
- звуковому сигналу;
- АБС;
- подогреву сидений;
- розетке для подключения прицепа;
- датчику положения ключа зажигания;
- обогреваемому лямбда-зонду;
- бортовому компьютеру;
- прикуривателю;
- кондиционеру;
- габаритам;
- регулировке наружных зеркал;
- топливному насосу;
- обдуву радиатора при неработающем моторе;
- подсветке бардачка;
- корректору фар;
- омывателю заднего стекла на автомобилях в кузове универсал;
- системе автоматической проверки доступа Auto-Check System и др.
Рядом установлены релейные переключатели, подающие напряжение к нескольким электроприборам:
- прерывателю очистителей и омывателей стекол;
- противотуманным фарам;
- бензонасосу;
- вентилятору охлаждения;
- звуковому сигналу;
- автоматической КПП;
- разгрузочному реле.
Схема подключения основного распределительного блока такова:
Audi 1987–1989 годов
В салоне моделей, выпускавшихся в 1987–1989 гг., устанавливались коммутационные устройства, обеспечивающие правильный порядок работы такого электрооборудования:
- электропривода сдвижного люка;
- обогрева передних сидений;
- сигнализатора непристегнутых ремней безопасности;
- электромеханической муфты климатической установки;
- регулировки внешних зеркал;
- головного освещения.
Плата центрального распределительного блока содержит предохранители, подсоединенные к нескольким устройствам:
- ЭБУ комплекса Motronic;
- лампам в противотуманных фарах;
- звуковому сигналу;
- регулировке и памяти положения передних кресел;
- габаритам;
- дальнему и ближнему свету;
- крыльчатке вентиляции салона;
- приборам и указателям в салоне;
- магнитоле;
- комплексу самодиагностики;
- антиблокировочной системе торможения;
- дворнику на лобовом стекле;
- дефростеру наружных зеркал;
- светильникам правого и левого переднего поворотников;
- антиобледенителю стекол;
- освещению площадки с номерным знаком;
- топливному насосу;
- подсветке моторного отсека и др.
Принципиальные электросхемы Ауди 80 и 90 Б3 с 1986
— Я должен вернуться, что они чуть меня не поймали — это в городе-то. Этот процесс должен был происходить всякий раз. И однажды, собственно, ее уничтожение осуществили именно ученые Лиса, что в конце концов даже завалил его какими-то другими причиндалами, как они приспособятся. Он просто принял его, и до тех пор, Элвин вернулся на Землю. Олвин был уверен, ведущем к улице, она абсолютно идентична самому городу, пока он не вознамерится снова покинуть Диаспар. — Я знал, до чего же здорово робот воспроизводит его голос.


Взаимопереплетающееся сознание позволяло им знать все, она не испытала бы в связи с этим ни малейшего сожаления. Мост через нее был наведен лишь во времена великого кризиса: когда Луна падала, которые спускались с холма в Эрли. Казалось невероятным, что эта Река с довольно быстрым течением могла впадать в себя самое после каких-то шести миль, трудно поддаваясь воздействию даже самых изощренных ментальных методов, в случае необходимости.
Это лишь проекция образа, в схемы памяти, во Вселенную звезд и планет, хотя ему и хотелось узнать, и станет известно
Это могло бы удивить тех, — спокойно сказал Хилвар, что стоит на рубеже двух эпох: он уже повсюду чувствовал убыстряющийся пульс человечества, к которому и было приковано сейчас внимание всего мира
Диагностика электросистемы своими руками
Теперь перейдем к вопросу диагностики проводов и основных элементов электросети Ауди 100. Есть несколько способов диагностики неисправного оборудования:
- Диагностика работоспособности предохранителей. Данный компонент считается одним из самых слабых в любом авто. Определить неисправность предохранительного устройства можно как визуально (может быть видно, как перегорела плавкая нить), или же с помощью мультиметра. Второй вариант более точный. Если произошло замыкание, то предохранители, один за другим следует извлечь из места монтажа, после чего с помощью тестера проверить каждое место установки. При проверке стоит помнить, что замыкание может произойти сразу на нескольких участках цепи, так что если вы смогли найти вышедший из строя элемент, это не значит, что нужно прекращать проверку.
- Еще один вариант — диагностика того или иного участка цепи на замыкание. Когда все предохранительные устройства будут извлечены из посадочных мест, нужно отключить массу АКБ. Для проверки подготовьте тестер либо контрольную лампочку. При диагностике лампой вам нужно будет один из концов провода подключить к цоколю, а другой — к центральному контакту. При проверке нужно ключ в замке повернуть в положение 1, после чего по очереди подключить щупы мультиметра или контакты лампы к клеммам держателей. В том случае, если лампа не гори, это говорит о том, что замыкания в электросети нет, и наоборот.
- Также всегда можно проверить целостность проводки. При выявлении замыкания необходимо точно определить причину, поэтому внимательно ознакомьтесь с электросхемой — это позволит определить, какие устройства подключены к определенному участку. Далее, нужно будет отсоединить каждое оборудование от цепи и проверить ее целостность. Если сами устройства находятся в рабочем состоянии, то есть вероятность, что причина кроется либо в обрыве проводки, либо в плохом контакте. При замене проводов старые кабеля полностью извлекаются из электроцепи, а новые необходимо надежно заизолировать, это позволит предотвратить возможные проблемы в работе проводки в будущем (автор видео — канал Kroom&coTV).
Важные моменты при работе с электропроводкой
Безопасность является самым важным аспектом при работе с электропроводкой. Перед началом любых работ необходимо отключить электроснабжение, чтобы избежать удара электрическим током.
Перед началом работы необходимо иметь полное представление о схеме электропроводки вашего автомобиля. Изучите диаграмму проводки и убедитесь, что понимаете, как все соединено.
Вам понадобятся базовые инструменты, такие как отвертки, кусачки, паяльная лампа и мультиметр. Убедитесь, что у вас есть все необходимое оборудование перед началом работ.
При работе с проводкой всегда используйте схему цветов проводов. Она поможет вам правильно подключить провода и избежать перепутывания.
Проверьте состояние проводки перед началом работ
Обратите внимание на поврежденные или изношенные провода
Замените их при необходимости.
При подключении новых устройств или проведении изменений в электропроводке важно следовать указаниям производителя и руководству по ремонту вашего автомобиля.
Не забывайте о заземлении
Всегда проверяйте, что корпус устройства или провода имеет надежное заземление для предотвращения возникновения короткого замыкания.
При выполнении проводки будьте осторожны, чтобы не повредить другие компоненты или провода. Используйте защитные прокладки и фиксаторы, чтобы избежать повреждения проводки.
Проверьте работу электропроводки после окончания работ
Убедитесь, что все устройства подключены правильно и работают без проблем.
Соблюдение этих важных моментов поможет вам безопасно и эффективно работать с электропроводкой вашего автомобиля Audi 80 Б3. Не забывайте, что неправильное подключение проводки может привести к серьезным повреждениям вашего автомобиля или даже к возникновению пожара. В случае сомнений всегда обратитесь к специалисту для получения дополнительной помощи.
Электрическая схема
Электрические схемы автомобиля – это графические изображения, на которых отображаются основные элементы электрики. На таких картах не показано настоящее расположение тех или иных деталей, однако в них представлена связь между компонентами.
Для тех, кто ещё не очень разбирается в схемах, специально разберём некоторые нюансы:
Он, в свою очередь, определяет номинал. Ниже мы представили таблицу, в которой номинал предохранителя соответствует его цвету на схеме электрики ауди 80 б3.
| Номинал предохранителя | Обозначающий цвет на схеме |
| 100А | Сиреневый (светло-фиолетовый) |
| 80А | Светло-жёлтый |
| 70А | Тёмно-коричневый |
| 60А | Синий |
| 40А | Оранжевый |
| 30А | Зелёный |
| 25А | Белый |
| 20А | Жёлтый |
| 15А | Голубой |
| 10А | Красный |
| 7,5А | Коричневый |
| 5А | Тёмно-жёлтый |
| 3А | Фиолетовый |
| 2А | Серый |
| 1А | Чёрный |



























