Почему горят предохранители
Частый претендент на замену — предохранитель прикуривателя. Находится он в блоке, расположенном в моторном отсеке, и дополнительно отвечает за работу аудиосистемы, бортового компьютера, освещения салона и багажника, подсветку зеркальца в козырьке. Подключение к прикуривателю мощного компрессора для накачки шин, инвертора либо другого оборудования с высоким потреблением тока часто приводит к выходу предохранителя из строя. Не рекомендуется заменять его элементами с другим номиналом, так как это может привести к неисправности электропроводки. А её ремонт значительно дороже, чем стоимость предохранителя.
Установка ламп большой мощности также может стать причиной перегорания предохранителя. Также мощные лампы сильно нагреваются, что негативно сказывается на отражателе и стекле (особенно если они выполнены из пластика). Пластиковое стекло блок-фаре в результате нагрева хуже начинает пропускать свет, что отрицательно сказывается на работе фар. Постоянно выходящие из строя предохранители могут стать причиной полной пропажи головного света, что делает эксплуатацию машины невозможной. Максимально разрешённая мощность лампочек указана в руководстве по эксплуатации и на фарах автомобиля.
Превышение номинальной нагрузки на предохранители, некачественная изоляция — все это легко может стать причиной их перегорания. Не рекомендуется заменять сгоревшие элементы проволочками, монетками или устанавливать элементы большего номинала — это может привести к возгоранию электропроводки.
схема электропроводки ауди 80 б3 87 SF
#1 BangeR
- Audi Fans
- 15 сообщений
- Авто: Audi 80 S ,1987 г., B3., SF ., серебряный ветер ))
вот в принципе и раскрыл тему в названии .. нашёл схему https://nwac.ru/forum. тут , но выяснилось , что это не подходит .. хочу знающему человеку на оживление отдать машинку , а ему нужна цветная схема электропроводки . нид хэлп . Гугл мне не товарищ ,показал вот
так и целый ворох копейковых и девятошных мануалов . я расстроен .
Может есть у кого нить что то подобное ?
Наверх
#2 HOOCH
NWAC Members
3 239 сообщений
- Город: СПб
- Авто: Opel Kadett 1.3NB(был ранен в сердце, пристелил); VW Passat 1.9TD(был угнан. э-э-эх), AUDI 80 B4 ABT/AKПП — пространственный перемещатель тела
Электрооборудование Ауди 80 Б4 и других моделей: схема и диагностика проводки
Особенности электрооборудования
Итак, какие системы входят в состав электросхемы Аудио 100 С3, С4 и других моделей:
- системы впрыска топлива;
- система зажигания;
- монтажный блок, в котором установлены все реле и предохранительные элементы;
- электрическая система управления и регулировки боковых зеркал;
- система электрических стеклоподъемников;
- приборная панель, где установлены основные датчики и индикаторы, появляющиеся при активации электрооборудования или неисправности тех или иных узлов;
- оптика — поворотники, габаритные огни, стоп-огни, головное и салонное освещение, световая сигнализация, противотуманки и т.д.;
- система охлаждения, в частности, электроцепь включения вентилятора.
Что касается особенностей, характерный для бортовой сети автомобиля:
- Все устройства, девайсы и оборудование подключается путем однопроводного соединения. Разработчики Ауди оборудовали бортовую сеть проводами, которые имеют разные цвета, что позволяет при ремонте максимально точно определить участок, который нужно заменить.
- Минус любого устройства — это масса. То есть данный провод в любом случае подключается к массе, то есть кузову авто.
- Плюс обычно выполнен в красном цвете. Это также во многом облегчает процесс диагностики неисправности и замены вышедшего из строя участка цепи.
- Устройство электросхемы такое, что при включении зажигания, то есть при активации АКБ, на устройства начинает поступать напряжение. Поэтому если вы планируете заняться ремонтом проводки, для этого необходимо будет выключить АКБ.
- Каждый электрический узел, завязанный с бортовой сетью, оснащается отдельной колодкой с проводами.
Схема поворотников и световой сигнализации
Диагностика электросистемы своими руками
Теперь перейдем к вопросу диагностики проводов и основных элементов электросети Ауди 100. Есть несколько способов диагностики неисправного оборудования:
- Диагностика работоспособности предохранителей. Данный компонент считается одним из самых слабых в любом авто. Определить неисправность предохранительного устройства можно как визуально (может быть видно, как перегорела плавкая нить), или же с помощью мультиметра. Второй вариант более точный. Если произошло замыкание, то предохранители, один за другим следует извлечь из места монтажа, после чего с помощью тестера проверить каждое место установки. При проверке стоит помнить, что замыкание может произойти сразу на нескольких участках цепи, так что если вы смогли найти вышедший из строя элемент, это не значит, что нужно прекращать проверку.
- Еще один вариант — диагностика того или иного участка цепи на замыкание. Когда все предохранительные устройства будут извлечены из посадочных мест, нужно отключить массу АКБ. Для проверки подготовьте тестер либо контрольную лампочку. При диагностике лампой вам нужно будет один из концов провода подключить к цоколю, а другой — к центральному контакту. При проверке нужно ключ в замке повернуть в положение 1, после чего по очереди подключить щупы мультиметра или контакты лампы к клеммам держателей. В том случае, если лампа не гори, это говорит о том, что замыкания в электросети нет, и наоборот.
- Также всегда можно проверить целостность проводки. При выявлении замыкания необходимо точно определить причину, поэтому внимательно ознакомьтесь с электросхемой — это позволит определить, какие устройства подключены к определенному участку. Далее, нужно будет отсоединить каждое оборудование от цепи и проверить ее целостность. Если сами устройства находятся в рабочем состоянии, то есть вероятность, что причина кроется либо в обрыве проводки, либо в плохом контакте. При замене проводов старые кабеля полностью извлекаются из электроцепи, а новые необходимо надежно заизолировать, это позволит предотвратить возможные проблемы в работе проводки в будущем (автор видео — канал Kroom&coTV).
Электрические схемы автомобилей Audi 80/90
Использование электросхемы транспортного средства помогает многим автовладельцам в проведении диагностики и выявлении неисправностей в работе бортовой сети. Схема электрооборудования Ауди 80 Б4 позволяет значительно облегчить процедуру поиска поломок, поэтому разбираться в такой схеме должен каждый автолюбитель. Подробнее о том, какие системы составляют электросхему и как своими руками определить неисправность, вы сможете узнать из этой статьи.
Теперь перейдем к вопросу диагностики проводов и основных элементов электросети Ауди Есть несколько способов диагностики неисправного оборудования: На видео ниже представлено подробное описание электросхемы управления боковыми зеркалами заднего вида с описанием основных нюансов автор ролика — Grigorij Zurov.
Посмотреть все ответы Использование вами данного веб-сайта означает ваше согласие с тем, что вы используете его на свой страх и риск. Частичное или полное использование материалов разрешается только при условии прямой и открытой ссылки для поисковых систем на непосредственный адрес материала на Сайте avtozam.
Диагностика подшипника ступицы колеса: что нужно знать и уметь? Как самостоятельно промыть бензиновые форсунки? Использование вами данного веб-сайта означает ваше согласие с тем, что вы используете его на свой страх и риск
Монтажный блок реле в салоне
Расшифровка для автомобилей выпущенные до 1989 года
| № реле на рисунке выше | Название |
| 1 | Реле ABS |
| 2 | Реле сигнализатора не пристегнутого ремня безопасности |
| 3 | |
| 4 | Реле муфты кондиционера |
| 5 | |
| 6 | Реле фар головного освещения |
| 7 | — |
| 8 | — |
| 9 | — |
| 10 | — |
| 11 | — |
| 12 | |
| 13 | |
| 14 | |
| 15 | Реле электропривода люка и стеклоподъёмников |
| 17 | — |
| 18 | — |
Расшифровка для автомобилей выпущенные после 1989 года
| № реле на рисунке выше | Название |
| 1 | Реле ABS |
| 2 | Реле сигнализатора не пристегнутого ремня безопасности |
| 3 | Реле системы внутреннего освещения |
| 4 | Реле муфты кондиционера |
| 5 | Реле очистителя/ омывателя ветрового стекла* |
| 6 | Реле фар головного освещения |
| 7 | |
| 8 | — |
| 9 | Реле автоматической блокировки переключения передач |
| 10 | — |
| 11 | — |
| 12 | — |
| 13 | Реле обогревателя сиденья переднего пассажира |
| 14 | Реле обогревателя сиденья водителя |
| 15 | Реле электропривода люка и стекло подъёмников |
| 17 | Реле световой сигнализации противоугонной системы |
| 18 | Реле обратного тока (электроприводов сидений и зеркал заднего вида) |
Модель 100 C3
Модель 100 C3 – это автомобиль среднего класса, выпускавшийся немецкой компанией Audi с 1982 по 1991 год. Он был одним из самых успешных и популярных автомобилей в своем классе, предлагая комфорт, надежность и превосходную управляемость.
Цветная схема электрооборудования для Audi 100 C3 предоставляет информацию о проводке в автомобиле. Она включает в себя расположение проводов, соединений и компонентов электрооборудования. Это полезная информация для технического обслуживания и ремонта автомобиля.
Основные компоненты электрооборудования в Audi 100 C3 включают систему зажигания, систему освещения, систему зарядки аккумулятора, систему питания и систему комфорта. Вся эта информация представлена в цветной схеме, что делает ее понятной и удобной в использовании.
Цветная схема электрооборудования Audi 100 C3 также включает информацию о различных цветовых кодировках проводов, которые позволяют идентифицировать каждый провод и его функцию. Например, красный цвет обозначает провод с питающим напряжением, зеленый – провод со заземлением, а желтый – провод сигнальной цепи.
Использование цветной схемы электрооборудования Audi 100 C3 помогает упростить процесс диагностики и поиска неисправностей в электрической системе автомобиля. Она позволяет быстро и точно определить местоположение проблемы и провести необходимые ремонтные работы.
Ознакомление с цветной схемой электрооборудования Audi 100 C3 является важной частью подготовки к техническому обслуживанию и ремонту автомобиля. Эта информация помогает эффективно работать с электрической системой и предотвращать возможные ошибки или повреждения при проведении ремонта
Раскраска проводки
Цветная схема проводки в автомобилях Audi 80 B4, B3, 100 C3, A6 C4 и C5 позволяет легко определить функцию каждого провода, что упрощает процесс обслуживания и ремонта электрооборудования.
Ниже приведена таблица с раскраской проводки, используемой в данных моделях Audi:
| Цвет провода | Функция |
|---|---|
| Черный | Заземление |
| Красный | Питание от аккумулятора |
| Желтый | Питание от зажигания |
| Синий | Подсветка |
| Зеленый | Сигнал от датчиков |
| Коричневый | Заземление открытого типа |
| Серый | Сигнал от устройств управления |
Дополнительно можно использовать следующие цвета проводов:
- Оранжевый – сигналы от электронной системы впрыска топлива
- Розовый – сигналы от системы зарядки
- Фиолетовый – сигналы от устройств комфорта (климат-контроль, оконные лифты и т.д.)
Соблюдение цветной схемы проводки поможет избежать ошибок при подключении или замене электрооборудования в Audi 80 B4, B3, 100 C3, A6 C4 и C5.
Советы экспертов
1. Правильная организация проводки:
- Следуйте цветовой схеме для каждой модели автомобиля Audi;
- Используйте качественные провода и соединители, чтобы обеспечить надежность и безопасность электрической системы;
- Правильно маркируйте провода, чтобы было легко идентифицировать их в будущем;
- Учитывайте требования по защите проводки от воздействия влаги, пыли и других внешних факторов.
2. Проверка и обслуживание проводки:
Периодически проверяйте состояние проводки, особенно в местах, где она проходит через дверные проемы или другие места с повышенным механическим воздействием;
Обращайте внимание на признаки износа, повреждения или обрывов проводов;
При необходимости заменяйте поврежденные провода или ремонтируйте их с использованием качественных материалов и инструментов;
Не забывайте профилактически очищать контакты и соединения от окислов и грязи.
3. Безопасность при работе с электрооборудованием:
- Перед началом работы с проводкой отключите аккумулятор и избегайте кратковременных замыканий;
- Работайте в перчатках, чтобы избежать порезов и ушибов;
- Используйте изолированный инструмент и следите за его состоянием;
- Не работайте с электрооборудованием во время дождя или при других условиях, которые могут создавать опасность для здоровья;
- При необходимости, проконсультируйтесь с профессионалом или обратитесь в автосервис для выполнения сложных работ с проводкой.
Соблюдение этих советов позволит обеспечить надежность и безопасность работы электрооборудования в автомобилях Audi 80 B4 и B3, 100 C3, A6 C4 и C5.
Руководства по эксплуатации Audi 80 B3:
Если у вас имеется опыт ремонта, устранения неисправности, или информация по данной теме, оставьте свой комментарий ниже, полезная информация будет добавлена в статью.
В данном материале представлена информация о местах расположения и схемах предохранителей и реле на автомобиль Ауди 80 Б4
. Данную модель компания Audi представила в 1991 году. Главным отличием от предшествующей , является обновленный дизайн капота, бампера и фар. В отделке салона использовали более качественный материал и появились подушки безопасности. По новому сконструированный задний мост, и бензобак. Выпускалась данная модель в 1992, 1993, 1994 и 1995 годах.
- диагностический разъем
- предохранители 1-21. У автомобилей с дизельными двигателями предохранителей 22.
- дополнительные предохранители 23-32
- четыре запасных предохранителя
- обозначение реле на крышке распределительной панели
- зажим для снятия и установки предохранителей
Схема данного блока
Расшифровка
| № | Назначение |
| 1 | 15А Противотуманные фары, задние противотуманные фонари |
| 2 | 15А Аварийная сигнализация |
| 3 | 30А Звуковой сигнал, обогрев сидений |
| 4 | 15А Электронные часы, лампа освещения багажника, освещение салона, косметическое зеркало, лампа для чтения, прикуриватель, бортовой компьютер, автоматический кондиционер, радио, система самодиагностики |
| 5 | 30А 2-я скорость вращения вентилятора обдува радиатора |
| 6 | 5А Задние правые габаритные и стояночные огни |
| 7 | 5А Задние левые габаритные и стояночные огни |
| 8 | 10А Правая фара дальнего света, сигнальная лампочка дальнего света |
| 9 | 10А Левая фара дальнего света |
| 10 | 10А Правая фара ближнего света, электродвигатель регулировки положения правой фары |
| 11 | 10А Левая фара ближнего света, электродвигатель регулировки положения левой фары |
| 12 | 15А Щиток приборов, фонари заднего хода, система контроля, АКП, блокировка дифференциала, бортовой компьютер, регулировка скоростного режима, реле-замедлитель освещение салона с, электронный термовыключатель, реле включения вентилятора обдув радиатора |
| 13 | 15А Топливный насос |
| 14 | 5А Освещение номерного знака, подсветка щитка приборов, подкапотная лампа, освещение вещевого ящика, автоматический кондиционер |
| 15 | 25А Указатели поворота, стеклоочиститель, насос омывателя стекла, обогрев жиклеров омывателя стекла, реле вентилятора обдува радиатора, кондиционер |
| 16 | 30А Обогрев заднего стекла, обогрев зеркал |
| 17 | 30А Вентилятор обдува салона, автоматический кондиционер |
| 18 | 5А Электрические зеркала |
| 18 | 15А Очиститель заднего стекла (Avant) |
| 19 | 10А Центральный замок, обогрев цилиндра выключателя замка, противоугонная система |
| 20 | 30А Вентилятор обдува радиатора, 1-я скорость, вентилятор салона |
| 21 | 10 Диагностический разъем |
| 22 | Не используется (автомобили с бензиновыми двигателями) |
| 22 | 80А Свечи накаливания (автомобили с дизельными двигателями) |
Дополнительные предохранители ауди а 80 б4 нижний ряд (при наличии)
Предохранители 27 и 28 могут быть снабжены пластмассовой крышкой красного цвета с надписью «Motor/Moteur»
Реле
- Реле противотуманных фар и задних габаритных огней. У автомобилей без противотуманных фар на этом месте стоит перемычка
- Реле вентилятора обдува радиатора (у автомобилей без кондиционера), реле вентилятора обдува радиатора для включения 2-й ступени вращения
- Реле включения вентиляторов
- Реле омывателя фар
- Х-контакт реле разгрузки
- Реле вентиляторов обдува салона (кондиционер с ручным управлением), реле вентилятора кондиционера для оборотов на 2-й ступени (кондиционер с автоматическим управлением)
- Реле звукового сигнала
- Реле звуковой сигнализации противоугонной системы (автомобили с механической коробкой передач). У автомобилей без такой системы стоит перемычка. У автомобилей с автоматической коробкой передач это место свободно
- Реле интервального режима стеклоочистителя
- Реле топливного насоса
- Реле вентилятора обдува радиатора для включения 1-й ступени вращения.
Что еще ломается?
Учитывая возраст, может отказать любой из элементов оборудования, но характерных больных мест нет.

Владелец может себе позволить поездки по плохим дорогам. Подвеска устроена таким образом, что капитальный ремонт не покажется слишком дорогим. Передние треугольные рычаги из стали (от 1500 руб) имеют сменные шаровые опоры (от 400 руб). Некоторые отмечают не слишком долговечные втулки рычагов. Задняя ось настолько примитивна, что там, в принципе, ломаться нечему.
В целом, тормозная система очень эффективная, а во многих экземплярах был предусмотрен ABS. Неприятности может доставить стояночный тормоз, который нередко закисает. Его механизм требует профилактического осмотра и очистки.
Случаются сбои и в работе электрооборудования: системы освещения, электрических стеклоподъемников или центрального замка.

Довольно часто рассоединяются трубки подачи жидкости к форсункам стеклоомывателя.
Audi 80 (=Life in Movement=) › Бортжурнал › Проблема с генератором… Часть 2
Всем привет!=) Долго я ничего не писал, т.к. сдавал сессию, но теперь она закрыта и можно заниматься машиной в полную силу!=)
В понедельник мы с батей пошли на дачу, чтобы опять попытаться решить проблему с генератором.
Для этого был прикуплен новый регулятор напряжения Huco 13 0503
Потом стали проверять массу. Подсоединились к минусу аккумулятора и стали проверять все точки кузова. Опять же никакого результата.
После всех этих процедур решили проверить напряжения, но другим мультиметром. Отец принес свой с работы. Как оказалось — генератор выдает на ХХ 13,6 В, а на проводе возбуждения выдает всего 10,5 В. Малое напряжения возбуждения! И напряжение не скачет (скорее всего у моего мультиметра класс точности ниже)!
Стали прозванивать по схеме проводку возбуждения. Голубой провод выходит из генератора с сечением 0,5, а приходит в желтую фишку приборки с сечением 0,35. Провод крайний верхний слева, если фишка направлена на нас.Показало сопротивление 0,00 Ом. Следовательно, все в порядке и тут!
Удостоверившись во всем, в чем можно было, мы поняли, что теперь придется снимать генератор. Но это уже в следующий раз…
P.S. Кстати, параллельно с проводом возбуждения мы нашли правильный провод на датчик низкого давления масла. Подсоединив, он показал. что датчик не работает. На ХХ горит лампа низкого давления масла, а при превышении 2000об/мин начинает пищать зумер!
Ну и привели в порядок всю колхозно засранную проводку=)
Цена вопроса: 360 ₽ Пробег: 321 100 км
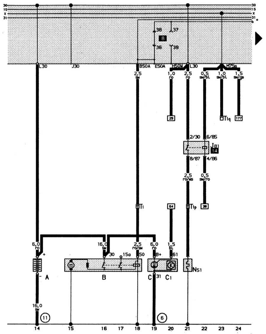
Полная электросхема автомобиля Audi 80: 2-литровый 4-цилиндровый двигатель (66 кВт) Audi 80
Полная электросхема автомобиля Audi 80: 2-литровый 4-цилиндровый двигатель (66 кВт)
Аккумуляторная батарея, стартер, трехфазный генератор переменного тока, предварительный подогрев впускного коллектора
Цвета проводов: ro – кр, sw – ч, ro/sw – кр/ч, bl – сн, ro/ws – кр/б, sw/ro – ч/кр, sw/bl ч/с, sw/ge – ч/ж.
![]() |
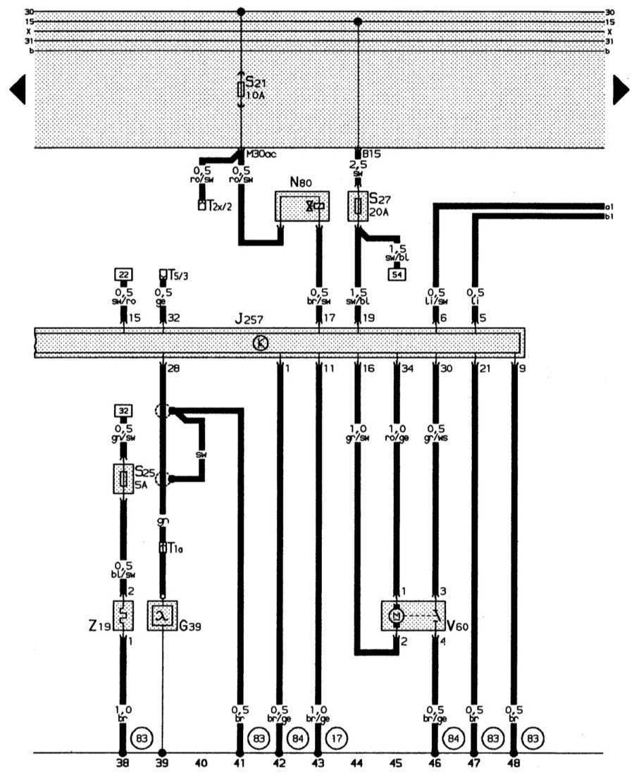
Топливный насос, система впрыска, блок управления системой впрыска Mono-Motronic
Цвета проводов: br – к, gn/ge – з/ж, ws/gn – б/з, ws/bl – б/кр, ro – кр, br/gr – к/ср, sw/li ч/л, br/li – к/л, bl/br – сн/к, gn – з, br/ro – к/кр, bl/gn – с/з, gn/ro -/кр, gn/sw – з/ч, gn/gr – з/ср, gn/bl – з/сн, sw/ws – ч/б.
![]() |
Лямбда-зонд с подогревом, электромагнитный клапан бачка с активированным углем, регулятор положения дроссельной заслонки
Цвета проводов: br – к, br/ge – к/ж, bl/sw – сн/ч, gn/sw – з/ч, sw – ч, gr/sw ср/ч, ro/ge – кр/ж, gr/ws ср/б, sw/ro – ч/кр, ge – ж, br/sw – к/ч, sw/bl – ч/сн, li/sw – л/ч, li – л, ro/sw кр/ч.
![]() |
А – аккумуляторная батарея
В – стартер
С – трехфазный генератор переменного тока
С 1 – регулятор напряжения
J81 – реле предварительного подогрева выпускного коллектора («ежик»)
L51 – нагревательный резистор подогрева выпускного коллектора («ежик»)
T1 – одноконтактное штекерное соединение у передней стенки справа
T 1p – одноконтактное штекерное соединение близи выпускного коллектора
T 1q – одноконтактное штекерное соединение слева за панелью приборов
(6) – гибкая перемычка, двигатель – генератор
(11) – точка «массы» у гнезда аккумуляторной батареи
G 6 – топливный насос
G 42 – датчик температуры впускного воздуха
G 62 – датчик температуры охлаждающей жидкости
G 69 – потенциометр дроссельной заслонки
J 17 – реле топливного насоса
J 257 – блок управления системой впрыска Mono-Motronic
L 30 – впрыскная форсунка первого цилиндра
T 2x – 2-контактное штекерное соединение черного цвета в воздухонепроницаемом кожухе вблизи пластины с реле (штекерное соединение для диагностических приборов)
T 2y – 2-контактное штекерное соединение синего цвета вблизи пластины с реле (штекерное соединение для диагностических приборов)
T 2z – 2-контактное штекерное соединение белого цвета вблизи пластины с реле (штекерное соединение для диагностических приборов)
T 4f – 4-кратное штекерное соединение коричневого цвета, слева в моторном отсеке
T 10 – десятиконтактное штекерное соединение черного цвета, штекерная станция в дополнительном блоке реле
(17 – точка «массы» на впускном коллекторе
(50) – точка «массы» слева в багажном отсеке
(83) – соединение на «массу» (корпус) – 1 – в электрической цепи впереди справа
(D
– соединение (температурный датчик/потенциометр) в электрической цепи впереди справа
* – резистивная проводка 3 Ом
K – распределитель электроцепей для диагностического штекера (К-электроцепи)
L – распределитель электроцепей для диагностического штекера (L-электроцепи)
|
Примечание: распределители электроцепей установлены на рамке пластины с реле (в водонепроницаемом кожухе) |
G 39 – лямбда-зонд
J 257 – блок управления системой впрыска Mono-Motronic
L 80 – электромагнитный клапан бачка 1 с активированным углем (импульсный)
S 25 – отдельный предохранитель для подогрева лямбда-зонда (в дополнительном отсеке для предохранителей)
S 27 – отдельный предохранитель для системы впрыска Mono-Motronic (управление двигателем) и катушки зажигания (в дополнительном отсеке для предохранителей)
T 1a – одноконтактное штекерное соединение справа в моторном отсеке
T 2x – двухконтактное штекерное соединение черного цвета в водонепроницаемом кожухе вблизи пластины с реле (диагностический штекер)
T 5 – пятиконтактное штекерное соединение черного цвета, штекерная колодка в дополнительном блоке реле
V 60 – регулятор положения дроссельной заслонки
Z 19 – подогрев лямбда-зонда
(17) – точка «массы» на выпускном коллекторе
(83) – соединение на «массу» (корпус) – 1 – , в электрической цепи впереди справа
(84) – соединение на «массу», корпус двигателя, в электрической цепи впереди справа
Audi 80/90 B3 Схемы электрооборудования автомобилей
Снятие стартера
Отсоедините кабель массы от аккумулятора; иначе возможно короткое замыкание.
Снимите нижний щиток моторного отсека.
Поднимите и зафиксируйте правую сторону передней части автомобиля.
Отсоедините провода от втягивающего реле.
Только у четырехцилиндровых двигателей: снимите кронштейн, находящийся впереди стартера по ходу автомобиля.
Выверните болты или гайки на крепежном фланце стартера (заднем по ходу автомобиля).
Снимите стартер.
Замена щеток
Если стартер «барахлит», возможная причина этого — износ его угольных щеток. Почти у всех модификаций стартера эти щетки продаются только вместе с держателем. Поскольку корпус стартера после разборки необходимо загерметизировать, Вам следует приобрести в магазине запчастей герметик D3. Кроме того, если у Вашего автомобиля четырехцилиндровый двигатель, потребуется мощный паяльник и припой.
Снимите стартер.
На закрытом конце стартера выверните два винта, крепящих маленькую крышку заднего подшипника, и снимите ее.
Снимите с находящегося под крышкой вала клипс и регулировочную шайбу.
Выверните из задней крышки корпуса стартера оба винта (или отверните гайки со шпилек) и снимите крышку.
Замерьте длину щеток — минимальная длина 11,5 мм (четырехцилиндровый двигатель) или 8 мм (пятицилиндровый двигатель).
Чтобы заменить щетки у четырехцилиндрового двигателя, отпаяйте плату щеткодержателя от его проводов и подпаяйте новую.
У пятицилиндрового двигателя выверните винты, крепящие плату щеткодержателя на штырях втягивающего реле.
Соберите стартер; при этом крышку корпуса, винты и крышку подшипника необходимо смазать герметиком.
Замок зажигания
В этом разделе пойдет речь только об электрической части замка зажигания. Ремонт цилиндрового механизма замка необходимо поручить станции техобслуживания, поскольку для его снятия корпус замка нужно просверлить в строго определенном месте.
Снятие выключателя замка зажигания
Снимите щиток приборов. Теперь до замка рулевой колонки можно добраться сверху.
Удалите сургуч и выверните винты-саморезы из верхнего торца замка рулевой колонки.
Подайте выключатель назад и снимите.
При установке нового выключателя следите за тем, чтобы поводок замка вошел в выемку выключателя.
Вверните винты и закрепите каплей сургуча.
Проверка выключателей
Игольчатым контактом контрольной лампы можно проткнуть изоляцию проводов и проверить, есть ли в них напряжение.
Найдите схему, в которую включен соответствующий выключатель.
Прежде всего необходимо проверить, подается ли на этот выключатель напряжение; для этого необходимо несколько раз включить зажигание или освещение.
Далее проверяется, проводит ли ток выключатель, когда его контакты замкнуты.
Например, проверка выключателя зажигания производится следующим образом:
Проткните игольчатым контактом изоляцию проверяемого провода;
Оба толстых провода клеммы 30 должны быть постоянно под током.
Серо-желтый провод клеммы Р находится под током в «исходном положении» замка зажигания и обесточивается при повороте ключа зажигания в другие положения.
Черно-желтый провод клеммы X находится под током исключительно тогда, когда ключ зажигания установлен в положение
«зажигание включено».
То же самое можно сказать о тонком красном проводе предупредительного зуммера стояночных огней и радиоприемника. Черный провод клеммы 15 находится под током в положениях «зажигание включено» и «пуск».
Красно-черный провод клеммы 50, по которому отдается команда «пуск» стартеру, оказывается под током только в положении «пуск».
Особенности электрооборудования
Электрическая схема ауди 80 б3 включает в себя множество компонентов и приборов. Для того, чтобы легче ориентироваться на схеме, они условно разделены на несколько систем. Рассмотрим основные из них:
- Система подачи топлива на двигатель;
- Система зажигания;
- Специальный блок, в котором установлены все элементы реле, а также предохранители;
- Система для регулировки боковых зеркал (поворота);
- Устройство, регулирующее автоматический подъём стёкол;
- Панель показаний, на которой находятся датчики. Они активируются в случае начала работы автомобиля или при возникновении ошибок в его функционировании;
- Оптическая система (противотуманные фары, освещение внутри салона, поворотники, сигнализация);
- Система охлаждения (как внутренних деталей машины, так и её салона – вентилятора).
У схемы электрооборудования ауди 80 б4 присутствуют некоторые особенности. Разберём основные из них:
- Все устройства и приборы между собой подсоединяются при помощи однопроводной связи (то есть при помощи одного провода);
- Масса на любом устройстве всегда обозначается минусом. Ауди 80 б3 не является исключением. Данный провод также подключается к кузову автомобиля (к его массе);
- Плюс в электросхеме и внутри автомобиля обозначен красным цветом. Благодаря этому легче осуществляется диагностика машины, а также её ремонт;
- При активации аккумуляторной батареи (при включении зажигания) на устройство начинает подаваться напряжение. Это значит, что перед началом ремонта следует деактивировать (отключить) батарею. Иначе провод может ударить током;
- Для каждого электрического узла в распиновке предусмотрена колодка с проводами.
Довольно часто в автомобиле возникают проблемы с противотуманными фарами, электростеклоподъёмниками, зажиганием или системой подачи топлива (моновпрыском). Это наиболее проблемные зоны машины.
Техника чтения электрических схем
Чтение принципиальной схемы начинают с определения назначения устройства, состава его схемы (силовая часть, блока управления, защиты и т.д.) и ознакомления с перечнем элементов, для чего находят на схеме каждый из них, читают все примечания и пояснения.
Затем определяют систему электропитания как устройства в целом, так и составных частей: электродвигателей, обмоток магнитных пускателей, реле, электромагнитов, комплексных приборов, регуляторов отдельных элементов и т.п. Для этого находят на схеме все источники питания (род тока, номинальное напряжение, фазировку в цепях переменного тока и полярность в цепях постоянного тока и т.п.). Выявляют по схеме общие коммутационные аппараты, а также аппараты защиты: автоматы защиты, предохранители, реле максимального тока и минимального напряжения и т.п. Определяют по надписям на схеме, таблицам или примечаниям уставки аппаратов и, наконец, оценивают зону защиты каждого из них.
Изучают всевозможные цепи каждого электроприемника (электродвигателя, обмотки магнитного пускателя, реле, прибора и т.п).
Таким образом, выявляют условия возникновения, возможные ошибки и причины отказа.
Вот с этих исходных положений нужно читать и анализировать принципиальные электрические схемы.
В целом же этот анализ требует глубоких знаний (электротехники, электроники, автоматики и других специальных электротехнических дисциплин), владения методикой разработки, составления и чтения схем.
В качестве примера рассмотрим состав и принцип возникновения ниже приведенной принципиальной схемы управления электроприводом (рис.4), т.е. прочитаем ее.(см. рис.1.5.)
Рис 1.5. Принципиальная электрическая схема управления электроприводом
Электрическая схема состоит из силовой части и схемы управления. Силовая часть представляет собой электропривод механизма (установки), состоящей из трехфазного асинхронного электродвигателя М, статорные обмотки которого подключены через главные (силовые) контакты КМЗ магнитного пускателя КМ и главные контакты автоматического выключателя QF к трехфазной сети A,B,C,N (380/220В). Защита двигателя осуществляется тепловым реле КК1 и КК2.
Схема управления питается трехфазным напряжением A,B,C,N . Защита схемы управления осуществляется плавким предохранителем FU. Для облегчения чтения переменные цепи схемы управления слева нумеруются цифрами (1-6) и комментируются функциональной таблицей справа.
Принцип действия (алгоритм работы):
При кратковременном нажатии на кнопку SB 1 «Пуск» (при условии, что тепловое реле КК1,КК2 находятся в исходном состоянии, т.е. контакты замкнуты и блок контакт периферийного устройства также замкнут) по цепи защиты1 в обмотке магнитного пускателя КМ потечет ток – он срабатывает и кнопка SB 1 блокируется контактами КМ4, т.е. цепь питания пускателя остается выключенной после отпускания кнопки SB 1. При этом замкнутся также блок контакты КМ 1 – загорится сигнальная лампа EL-I «двигатель включен» и разомкнется блок контакт КМ 2 – выключится лампа EL 2 «двигатель включен».
Рис 6 Принципиальная электрическая схема управления транспортерами для уборки навоза
В схеме предусмотрена световая и звуковая сигнализации – лампой HL 2 и звонком НА по цепи 5 6, соответственно, с помощью автоматического датчика положения SQ 3 (концевого выключателя смонтированного на исполнительном механизме). При этом, если каретка механизма устройства находится в рабочей зоне «промежуточное положение» контакт SА 3 в 5 цепи замкнут и горит лампа HL 2, а если каретка достигла крайнего верхнего положения, концевой выключатель SQ 3, сработает, разомкнется его контакт в цепи 5 – лампа HL 2 погаснет и замкнется его контакт в цепи 6 – сработает звонок звуковой сигнализации НА «каретка вверху».
Выключать двигатель М электропривода можно коротковременно нажав кнопку SВ 2 «Стоп», при этом разорвется цепь питания обмотки магнитного пускателя КМ и все его контакты займут противоположное состояние. Загорится сигнальная лампа EL 2 «двигатель включен». Отключение от общей сети питания осуществляется автоматическим выключателем QF.
































